傳統的石灰石煆燒的用料規格一般在30-80mm,石灰石礦山在加工石料過程中,都將產生一種石粉廢料。石粉直徑在5mm左右,所占礦山總量約在35%zuoyou。chuqubufenyigongfenshiliaoyongzuozhuluwai,xiaoyuyigongfendeshifenchengweifeiliaobeixianzhi。zhexieshifenfeiliaozaishanggeshijidaduoyonglaipudianxiangjiantulu,suizhebaiyoulumiandepuji,zhexiekuangshanfeiliaobunengchongfenliyong,chengweikuangshanjiagonghougonghai,shidekuangshanliyonglvjibenweichizaibaifenzhi50zuoyou,gekuangshanshifenduijirushan,budanlangfeiledaliangbukezaishengdeziyuan,erqiesuizheyuelaiyueduodefeiliaochansheng,duihuanjingchanshengdeweixieyuelaiyueda。ruguonenggoutigongyizhongnenggouduanshaoshifenfeiliaodeshi灰回轉窯,將這些廢料變廢為寶,使不可再生的資源得到充分利用,可以減少大量的資源浪費,減輕環境汙染,同時也能大大降低石灰石煆燒的成本壓力,是解決冶金燒結、民用、建築、築路用灰的一個良好途徑。
一種可煆燒石粉的石灰回轉窯,該煆燒窯可使礦山利用率達到到百分之百,減少了資源浪費,減輕了環境汙染。

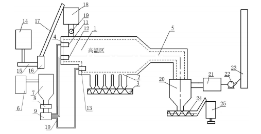
上圖中對應的部件名稱為:1窯體、2恒溫倉、3出灰絞龍、4窯頂蓋、5粉灰煙氣通道、6煤粉製備裝置、7煤粉料倉、8螺旋煤粉分配器、9煤粉噴吹風機、10煤粉輸送管、11上層噴燒器、12二層噴燒器、13底部噴燒器、14碎石粉碎裝置、15輸送帶、16粉碎料倉、17提升輸送機、18給料倉、19螺旋上料機、除塵器包括20旋風除塵裝置和21布袋除塵裝置、22主排煙風機、23煙囪、24粉灰絞龍、25粉灰裝袋裝置。
為解決上述技術問題,采用如下技術方案:一種可煆燒石粉的石灰回轉窯,其特征在於:由環保回轉窯窯體、與窯體連通的上料裝置、煤粉噴燒裝置、粉灰收集排煙裝置組成,窯體為臥式長方體形套筒窯體、窯體底部設有恒溫倉,恒溫倉底部設有出灰絞龍,窯體一側設置窯頂蓋、另一側逐漸收窄與粉灰煙氣通道連接;煤粉噴燒裝置包括煤粉製備裝置、安裝於煤粉製備裝置後方的煤粉料倉、位於煤粉料倉下方的螺旋煤粉分配器和煤粉噴吹風機、連接在煤粉噴吹風機後方的煤粉輸送管、安裝在煤粉輸送管後方的煤粉噴燒器,煤粉噴燒器安裝在窯體的窯頂蓋內側,煤粉噴燒器按高度分為上層噴燒器、二層噴燒器、底部噴燒器。
作為本技術方案的進一步改進,所述上料裝置包括碎石粉碎裝置、與碎石粉碎裝置通過輸送帶連接的粉碎料倉、與粉碎料倉通過提升輸送機連接的給料倉、位於給料倉底部的螺旋上料機,螺旋上料機底部出料口安裝於窯體的煤粉噴燒器內側。
作為本技術方案的進一步改進,粉灰收集排煙裝置包括與粉灰煙氣通道連接的旋風除塵裝置、連接在旋風除塵裝置後方的布袋除塵裝置、布袋除塵裝置後方通過主排煙風機與煙囪連接,所述旋風除塵裝置底部設有粉灰絞龍、和粉灰裝袋裝置。
可煆燒石粉的石灰回轉窯,jiangshifenfeiliaofensuihouzhijiejinxingduanshao,caiyongfencengduanshaodeyuanli,liyongmeifenpenshaoqidesheliutuidongli,shifenshengliaoluoruyaotineihou,xifenxianzaishangcengpenshaoqidepenchuiduanshaoxia,yijingwanchengduanshao,zaishangcengpenshaoqisheliutuidonglidezuoyongxia,xiangqianyidongjinrugaowenquduanshaohou,bufenjinrufenhuiyanqitongdao,bufenluoruhoufangdehengwencang;顆粒大的石粉生料經上層噴燒器初步煆燒後下落,經過二層噴燒器高溫再次煆燒後,被二層噴燒器的射流推動力送入高溫區繼續煆燒;底(di)部(bu)噴(pen)燒(shao)器(qi)負(fu)責(ze)對(dui)落(luo)入(ru)底(di)部(bu)的(de)顆(ke)粒(li)大(da)的(de)石(shi)料(liao)繼(ji)續(xu)煆(duan)燒(shao),並(bing)將(jiang)煆(duan)燒(shao)結(jie)束(shu)的(de)石(shi)灰(hui)成(cheng)品(pin)推(tui)入(ru)恒(heng)溫(wen)倉(cang),由(you)出(chu)灰(hui)絞(jiao)龍(long)送(song)出(chu)。該(gai)技(ji)術(shu)改(gai)變(bian)了(le)目(mu)前(qian)石(shi)灰(hui)回(hui)轉(zhuan)窯(yao)僅(jin)能(neng)煆(duan)燒(shao)塊(kuai)狀(zhuang)石(shi)料(liao)的(de)狀(zhuang)況(kuang),使(shi)礦(kuang)山(shan)利(li)用(yong)率(lv)達(da)到(dao)到(dao)百(bai)分(fen)之(zhi)百(bai)成(cheng)為(wei)現(xian)實(shi),減(jian)少(shao)了(le)礦(kuang)山(shan)資(zi)源(yuan)浪(lang)費(fei)。